东莞油压机PLC编程,液压伺服PLC程序控制
液压伺服PLC程序控制,油压机PLC编程,东莞PLC程序修改
油压机PLC编程服务,油压机PLC编程,液压机PLC控制系统,油压机自动化改造
液压伺服PLC程序控制,油压机PLC编程案例-东莞精一控自动化PLC编程服务
一,液压伺服系统是一种基于液压传动和伺服控制技术的高精度动力控制系统,其核心作用是通过电信号精确控制液压动力输出,实现位置、速度、力或压力等参数的快速、精准调节。
二,液压伺服系统的电气控制是实现其高精度、快速响应的核心,涉及信号处理、闭环控制、驱动放大等多个环节。以下是液压伺服电气控制的关键组成部分及技术要点:
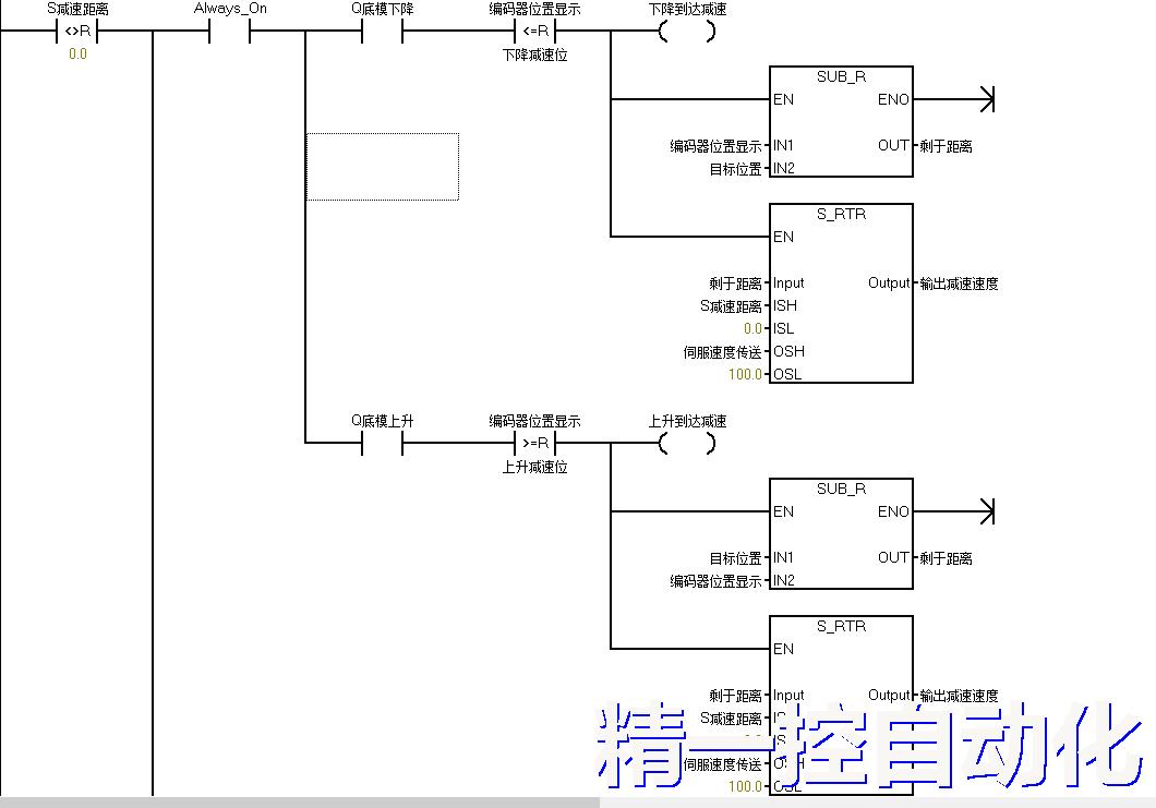
现在是一台典型的液压机控制案例,液压机的升降由液压伺服来控制,速度,压力分别是0-10V模拟量信号控制。PLC如何编程加减速控制,如何让启动和停止时机器平滑运行呢?PLC控制脉冲伺服PLC本身可以设加减时间,来控制伺服起停平稳,但液压伺服是0-10V模拟量控制,也要达成这个效果。
★如何让液压伺服油压机运行平稳,减少噪音及油压机机台振动呢?那就的在PLC程序编程上做匀速处理,才能达到理想的控制效果。
多段压力控制,同步控制,节能控制,故障诊断,数据记录
油压机PLC编程,液压机PLC控制系统,油压机自动化改造,液压机PLC程序开发,油压机PLC控制方案
油压机伺服控制编程,液压机PLC调试服务
液压伺服是0-10V模拟量控制,如果要控制机台启停平稳,也得做个加减速控制,那就要启动时逐渐加速,停止时逐渐减速,控制整个机台起停平稳。
●确定加减速段,启动时液压伺服逐渐加速,加速到达后匀速上升(或下降),即将到达目标位置时,逐渐减速,对应调节伺服速度0-10V模拟量
1,油压机上升阶段:起动时逐渐加速,匀速上升到工作段,接近目标减速停止。东莞plc公司
下面是以西门子PLC编程,下降或上升时,启动时缓慢加速控制程序,加速完成到达匀速阶段。
油压机压力控制PLC编程,液压机多段压力PLC程序,油压机位置控制PLC开发,液压机PID调节PLC编程
油压机安全联锁PLC程序,液压机数据采集PLC系统,油压机触摸屏HMI编程
2,油压机下降阶段:起动时逐渐加速,匀速下降到工作段,接近目标减速停止。
下面是以西门子PLC编程,下降或上升时,即将到达位置逐渐减速停止。

油压机PLC编程外包,液压机PLC程序修改,油压机PLC故障维修,油压机自动化方案公司
2,液压伺服控制共2个模拟量,速度和压力。2个对应0-10V模拟量输出控制。

油压机PLC编程哪家好,液压机PLC控制厂家,油压机自动化升级公司,液压机PLC远程调试
最终实现液压伺服平稳的起停,和直接起停实现理想的平滑控制效果

触摸屏设定加减速段,控制更丝滑,东莞PLC程序维修,
加压程序,保压时间,泄压控制,行程控制,模具保护,安全联锁
1. 电气控制核心组件
(1) 控制器
PLC
· 适用场景:
业自动化(如注塑机、机床),通过专用液压运动控制模块(如西门子S7-1500+T-CPU)实现多轴同步。
·特点:逻辑控制强,但实时性较低(循环周期通常1-10ms)。
·专用运动控制器
例如:Beckhoff CX2040、Delta RMC系列,支持EtherCAT总线,控制周期可达100μs。
功能:内置PID、前馈、压力-位置复合控制算法。
·嵌入式控制器
如dSPACE快速原型开发系统,用于航空航天等高动态需求场景。
(2) 伺服放大器
·电流驱动型
将控制信号(±10V)转换为伺服阀线圈的驱动电流(通常±10mA至±100mA)。
关键参数:线性度(≤0.1%)、带宽(≥500Hz)。
·PWM驱动
用于比例阀,通过脉宽调制降低功耗(如Bosch的VT-HNC100放大器)
(3) 传感器与反馈
·位置反馈
光栅尺(分辨率0.1μm)、磁栅尺(抗污染,±5μm精度)。
·力/压力反馈
应变式力传感器(如HBM U9C)、压阻式压力变送器(0.1%FS精度)。
·速度反馈
增量式编码器(5000PPR以上)或模拟测速发电机。
2. 控制环路架构
(1) 单闭环控制
·位置闭环
典型应用:数控机床进给轴,光栅尺反馈直接修正油缸位置。
·压力闭环
例如:压机保压阶段,通过压力传感器调节阀开度维持恒定
(2) 多闭环控制
·位置-压力切换控制
注塑机合模时先速度闭环快速接近,切换为压力闭环精密锁模。
·力-位置混合控制
机器人打磨作业中,同时控制接触力与轨迹(阻抗控制算法)。
3. 控制算法
·PID调节
o 改进型:带前馈的PID(速度前馈减少跟踪误差)、变增益PID(适应非线性负载)。
· 自适应控制
o 如模型参考自适应(MRAC),应对油温变化导致的粘度波动。
· 智能控制
o 模糊PID(注塑机射胶阶段)、神经网络(补偿阀的死区非线性)。
4. 通信与总线技术
· 实时工业以太网
o EtherCAT(100Mbps,同步抖动<1μs)、PROFINET IRT。
· 专用协议
o CANopen(液压阀组分布式控制)、SERCOS III(多轴同步)。
· 集成示例
o 伺服阀(如Rexroth 4WRPEH)通过EtherCAT接收控制器指令,同时上传阀芯位置反馈。
5. 典型电气控制回路示例
plaintext
[上位机] --EtherCAT--> [运动控制器] --±10V--> [伺服放大器] --电流驱动--> [伺服阀]
↑ |
|—— [光栅尺/压力传感器反馈] ←——[油缸]
· 调试工具:
o 使用MATLAB/Simulink进行模型在环测试(MIL),或通过TwinCAT Scope在线监测控制曲线。
6. 前沿技术
· 数字液压伺服
o 直接数字阀(如Moog D633),PWM控制省去D/A转换环节。
· 边缘计算
o 在控制器本地部署AI模型,实时预测系统泄漏或阀磨损。
· 能源回收
o 变频器+伺服电机驱动液压泵,制动能量回馈电网(如注塑机开合模阶段)。
7. 选型注意事项
· 阀-控制器匹配:高频响阀(如100Hz以上)需搭配μs级控制周期的硬件。
· 抗干扰设计:传感器信号采用屏蔽双绞线,伺服放大器接地隔离。
· 安全冗余:ISO 13849要求的安全PLC(如Pilz PNOZ)用于急停控制。
液压伺服电气控制正朝着更高集成度(如单芯片驱动)、更开放协议(OPC UA over TSN)和更智能诊断的方向发展,在保留液压大功率优势的同时,逐步缩小与电动伺服的易用性差距。
PLC编程,液压控制,伺服控制,压力控制,位置控制,速度控制,力控制,PID调节东莞专业PLC程序编程服务-精一控自动化,东莞油压机PLC编程,液压伺服PLC程序控制
相关资讯
- 东莞伺服系统|伺服定位系统|伊莱斯伺服系统|伺服电机控制系统
- 东莞PLC编程服务|西门子PLC编程|东莞自动化公司
- S7-1500 可编程控制器
- 供应变频器|阿尔法变频器|阿尔法变频器ALPHA6000系列
- 长安PLC自动化公司|PLC程序编程设计|PLC程序调试|西门子PLC程序开发
- 东莞伺服驱动器|国产伺服驱动器|伺服驱动器套装|交流伺服驱动器
- 辊轧机PLC编程|辊轧机PLC程序|辊轧机PLC编程控制系统
- 西门子plc s7-200系列|西门子s7-200 plc|连接第三方软件
- s7-200PLC |西门子plc s7-200|200plc 的接地和接线指南
- 东莞自动化公司|西门子PLC编程 |PLC程序编程设计 |点焊机应用
- 1
7寸触摸屏 MT8072iE7' 800 x 480 TFT LCD, LED 背光 无风扇冷却系统 COM2 及 COM3 RS-485 2W 支持 MPI 187.5K,同时间请择一 使用 主板涂...
同类文章排行
最新资讯文章
- 专业东莞PLC编程服务,东莞PLC编程,东莞西门子PLC编程
- 东莞油压机PLC编程,液压伺服PLC程序控制
- 东莞西门子变频器-东莞西门子V20变频器参数调试
- 西门子变频器|西门子变频器V20|通用西门子变频器应用案例
- 西门子LOGO!编程服务-让自动化更简单!
- 东莞西门子LOGO控制器销售 | LOGO!编程 | 工业自动化解决方案
- 东莞PLC程序维修 - 快速响应,精准修复
- 东莞PLC编程服务 | 专业鞋机自动化解决方案
- PLC编程服务,东莞PLC编程服务外包,PLC程序编程服务
- 西门子PLC ST20控制器
您的浏览历史












